![]() |
免費咨詢熱線: 400-6612-088 |

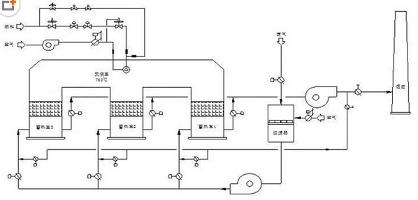
RTO設計工藝要求及裝置組成
工藝選擇
RTO系統由一個公共氧化室、兩個(三個或多個)蓄熱室、一套換向裝置和相配套的控制系統組成。
兩廂式的RTO:VOC廢氣首先進入一個蓄熱室預熱廢氣,然后進入氧化室氧化分解,接著煙氣進入另一個蓄熱室放熱,較總煙氣排出RTO系統,閥門交替運行處理VOCs廢氣。特點:1、投資成本不高;2、具有很高的熱效率(達到95%以上);3、低操作成本;4、VOC的分解效率99%以上;5、可低濃度高流量的處理廢棄;6、能夠安全、連續運行。
三廂式的RTO:VOCs廢氣首先進入其中的一個蓄熱室預熱廢氣,然后進入氧化室氧化分解,接著煙氣進入另一個蓄熱室放熱,此時第三個蓄熱室正處于凈化狀態。三個蓄熱室的閥門交替運行。
三廂RTO的運行過程
階段 蓄熱室1 蓄熱室2 蓄熱室3
一 VOCs進氣 排氣 凈化
二 凈化 VOCs進氣 排氣
三 排氣 凈化 VOCs進氣
結論:廢氣中含有惡臭性污染物質,成分相對復雜,根據上述綜合分析本方案選用三廂式RTO處理,處理效率高。
工藝設計要求
1、 根據廢氣成分分析,采用RTO處理,熱效率高有利于較大限度地降低運行成本;
2、 RTO系統設計應滿足廢氣處理負荷波動范圍;
3、 RTO系統設計能氧化生產過程中產生的廢氣,并將廢氣中的碳、氫、氧化物地轉變為CO2、H2O等無害物質;
4、 點火應采用多種控制方式。即可以現場PLC手動點火,也可以自動點火;
5、 設備材料應具備耐高溫、耐腐蝕性能,主體設備使用壽命15年;
6、 要按規定做好防雷及靜電接地。
7、 RTO系統運行時間按年運行7200小時設計。
8、 RTO系統應能滿足在任何條件下都能穩定、連續、安全氧化處理。
RTO設計應滿足以下技術要求
(1)熱氧化室溫度:≥800℃;
(2)氧化分解效率:≥95%;
(3)焚毀去除率:≥99%;
(4)熱灼減率:≤3%;
(5)高溫煙氣滯留時間:≥0.5秒;
(6)主體設備外壁溫升:≤50℃。
蜂窩蓄熱陶瓷(核心技術)
蓄熱陶瓷功能:
1、降低廢氣熱損失,較大限度提高燃料的利用率,降低單位能耗;
2、提高理論氧化溫度,改善氧化條件,滿足熱工設備的高溫要求,擴大低熱值燃 料的應用范圍,尤其是高爐煤氣的應用范圍,提高燃料熱值的利用率;
3、改善爐膛熱交換條件,提高設備的產量和產品的質量,減少設備投資;
4、降低熱工設備單位產品的廢氣排放量及有害氣體的排放量,減少大氣污染,改 善環境。
蓄熱陶瓷特點:
1、材質多樣,可根據客戶和使用環境的不同,選用不同材質和規格的產品。
2、孔壁薄、容量大、蓄熱量大、占用空間小。
3、孔壁光滑、背壓小。
4、使用壽命長、不易渣蝕、粘蝕和高溫變形。
5、產品質量規格高,安裝時,蓄熱體之間排放整齊,錯位小。
6、具有低熱膨脹性、比熱容大、比表面積大、壓降小、熱阻小、導熱性能好、耐熱沖擊好等特性。
蓄熱陶瓷材質:
堇青石質、莫來石質、氧化硅質、剛玉莫來石質、致密堇青石、致密莫來石等。
蓄熱陶瓷規格:
150 × 150 × 300mm 25×25孔 孔寬度4.9mm 壁厚度1.0mm
比表面積 540 m2/ m3 截面空隙率67%
150 × 150 × 300mm 35×35孔 孔寬度3.3mm 壁厚度1.0mm
比表面積 695 m2/ m3 截面空隙率57%
150 × 150 × 300mm 40×40孔 孔寬度3.0mm 壁厚度0.7mm
比表面積 825 m2/ m3 截面空隙率65%
150 × 150 × 300mm 50×50孔 孔寬度2.26mm 壁厚度0.72mm
比表面積 1008 m2/ m3 截面空隙率57%
致密堇青石蜂窩陶瓷蓄熱體技術參數:
物理性能
項 目 單 位 指 標
比 重 g/cm3 1.75~1.90
平均熱膨脹系數 (20-1000℃)10-6℃-1 1.5~2.0
比 熱 J/kgK 700~800
熱導率 (20-100℃)W/mk 1.2~1.5
抗熱沖擊 oK Min300
較高工作溫度 ℃ 1300
化學組成
項 目 單 位 指 標
氧化硅 SiO2 % 48.00~50.00
氧化鋁 Al2O3 % 34.00~36.00
氧化鎂 MgO % 12.00~14.00
鉀、鈉、鈣 K2O.Na2O.CaO % 1.00~1.20
氧化鐵 Fe2O3 % 1.50~1.60
氧化鈦、鋇TiO.BaO % 0.70~0.75
裝置優點
? 操作費用低,超低燃料費。有機廢氣濃度在2000PPM以上時,RTO裝置基本不需添加輔助燃料。
? 凈化率高,凈化率一般在98%以上。
? 可實現全自動化控制,操作簡單,運行穩定,安全可靠性高。
? 不存在因壓力變化產生的脈沖現象。
? 蓄熱室內溫度均勻分級增加,加強了爐內傳熱,換熱效果更佳,爐膛容積小,降低了設備的造價。
? 采用分級燃燒技術,延緩狀燃燒下釋出熱能;爐內升溫勻,燒損低,加熱效果好,不存在傳統燃燒過程中出現的局部高溫高氧區,抑制了熱力型氮氧化物(NOX)的生成,無二次污染。
? 廢氣進口設置惰性氧化鋁瓷球,對蓄熱陶瓷起到保護、緩沖、過濾的作用,延長蓄熱陶瓷的使用壽命。

RTO安全運行的措施
1、氧化室內裝有火焰檢知器:火焰檢知器與長明火燃燒器連鎖控制,當火焰檢知器檢測不到火焰時,廢氣進氣閥關閉,出氣閥門及旁通閥門打開。
2、氧化室內設有長明火燃燒器、保持氧化室內任何時候都有明火不會由于氣體濃度的變化而引起爆燃。
3、氧化室上部設有防爆口,以防止煙氣爆燃對爐體的損壞,起到瞬間泄壓作用。
4、RTO系統設有旁通煙道,當系統處于非正常運行時,廢氣從旁通煙道直接進煙囪排向大氣。
5、進RTO系統前廢氣管道上裝有廢氣濃度檢測儀(由買方負責),當廢氣濃度不在設定范圍之內,VOC廢氣不進RTO系統直接由旁通煙道通過煙囪排向大氣。
6、廢氣進RTO裝置前廢氣管道上裝有不銹鋼阻火器,不會因回火發生爆炸。
7、廢氣進界區前設水封裝置,保證整個系統的安全、連續運行(由買方負責)。